东方日升异质结伏曦系列 RSM132-8-720-745BHDG 双面组件,是一款具备高转换效率、高发电量与长质保优势的 n 型电池光伏产品,核心面向对发电性能与可靠性有高要求的光伏电站场景。
一、核心性能优势
高效发电能力
高转换效率:组件转换效率覆盖 23.2%-24.0%,最高达 24.0%,发电能力行业领先。
超高双面率:双面率为 90±5%,在 10% 背面功率增益条件下,总输出功率可提升至 792-820Wp,能通过背面接收反射光进一步增加发电量。
正公差输出:功率输出范围为 720-745Wp,且符合 0~+3% 正公差标准,实际发电功率不低于标称值,避免功率不足风险。
优异稳定性与耐久性
抗衰减性能:采用 n 型电池无 B-O LID 专利技术,同时具备优异的抗 LID(光致衰减)、抗 PID(电位诱发衰减)性能,长期使用中功率衰减更慢。
稳定温度系数:组件功率温度系数为 - 0.24%/℃,在温度变化时功率输出更稳定,高温环境下发电损失更少;工作温度范围覆盖 - 40℃-+85℃,适应不同气候环境。
强机械载荷:正面最大测试机械载荷达 5400Pa,背面为 2400Pa(指定安装条件下),可抵御强风、积雪等外部压力,降低损坏风险。
二、关键技术与结构
核心技术
结构与材质
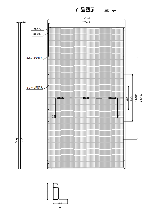
电池与尺寸:采用 132 片 n 型异质结电池(6×11+6×11 排列),组件尺寸为 2384×1303×33mm,重量 37.5kg,便于安装与运输。
防护材质:前板为 2.0mm 高透镀膜玻璃,保证高透光率;背板为 2.0mm 半钢化玻璃,兼具防护性与耐用性;边框采用银色阳极氧化铝合金,抗腐蚀能力强。
电气防护:接线盒防护等级达 IP68,支持 1500VDC 高压系统,内置 3 个旁路二极管,可减少热斑效应影响;电缆规格为 4.0mm²,正极长 350mm、负极长 230mm(含连接头),也可根据需求客制化,连接器采用 PV-SY02 或其他适配型号。
三、电性能参数1. 标准测试条件(STC:辐照度 1000W/m²,电池片温度 25℃,大气质量 AM1.5)
| 最大功率 Pmax(Wp) | 720 | 725 | 730 | 735 | 740 | 745 |
|---|
| 开路电压 Voc(V) | 50.18 | 50.26 | 50.33 | 50.40 | 50.47 | 50.54 |
| 短路电流 Isc(A) | 18.19 | 18.29 | 18.38 | 18.47 | 18.56 | 18.65 |
| 最佳工作电压 Vmpp(V) | 42.08 | 42.14 | 42.20 | 42.26 | 42.32 | 42.38 |
| 最佳工作电流 Impp(A) | 17.13 | 17.23 | 17.32 | 17.41 | 17.50 | 17.59 |
| 转换效率 η(%) | 23.2 | 23.3 | 23.5 | 23.7 | 23.8 | 24.0 |
2. 10% 背面功率增益条件
| 总输出功率 Pmax(Wp) | 792 | 798 | 803 | 809 | 814 | 820 |
|---|
| 开路电压 Voc(V) | 50.18 | 50.26 | 50.33 | 50.40 | 50.47 | 50.54 |
| 短路电流 Isc(A) | 20.01 | 20.12 | 20.22 | 20.32 | 20.42 | 20.52 |
| 最佳工作电压 Vmpp(V) | 42.08 | 42.14 | 42.20 | 42.26 | 42.32 | 42.38 |
| 最佳工作电流 Impp(A) | 18.84 | 18.95 | 19.05 | 19.15 | 19.25 | 19.35 |
3. 正常工作温度条件(NMOT:辐照度 800W/m²,环境温度 20℃,风速 1m/s)
| 最大功率 Pmax(Wp) | 550.0 | 554.0 | 557.7 | 561.3 | 565.0 | 568.8 |
|---|
| 开路电压 Voc(V) | 47.02 | 47.09 | 47.16 | 47.22 | 47.29 | 47.36 |
| 短路电流 Isc(A) | 14.92 | 15.00 | 15.07 | 15.15 | 15.22 | 15.29 |
| 最佳工作电压 Vmpp(V) | 39.34 | 39.40 | 39.46 | 39.51 | 39.57 | 39.63 |
| 最佳工作电流 Impp(A) | 13.98 | 14.06 | 14.13 | 14.21 | 14.28 | 14.35 |
四、质保与可靠性
行业领先质保:提供 15 年产品材料工艺质保与 30 年线性功率输出质保,远超普通组件质保水平;30 年质保期内,年度线性衰减仅 3%,30 年后功率仍能保持初始值的 90.3%,较普通组件(30 年功率约 80%)高出 11.8%,长期收益更有保障。
认证与合规:产品通过 ISO、IEC、CE、ONAC 等权威认证,符合国际与国内行业标准,质量与安全性经过严格验证。
五、包装与运输
| 运输车型 | 17.5 米运输货车 | 13 米运输货车 |
|---|
| 总片数 | 759 片 | 528 片 |
| 每箱片数 | 33 片 | 33 片 |
| 箱数 | 23 箱 | 16 箱 |
| 包装箱尺寸(L×W×H) | 2405×1120×1430mm | / |
| 每箱毛重 | 1305kg | / |







